24小时服务热线:19103801095
NEWS CENTER
Recommend case
contact us

本指导原则旨在指导注册申请人对电子血压计(示波法)注册申报资料的准备及撰写,同时也为技术审评部门审评注册申报资料提供参考。
本指导原则是对电子血压计(示波法)的一般要求,申请人应依据产品的具体特性确定其中的内容是否适用。若不适用,需具体阐述其理由及相应的科学依据,并依据具体的产品特性对注册申报资料的内容进行充实和细化。
本指导原则是供注册申请人和技术审评人员使用的指导性文件,但不包括注册审批所涉及的行政事项,亦不作为法规强制执行,应在遵循相关法规的前提下使用本指导原则。如果有能够满足相关法规要求的其他方法,也可以采用,但是需要提供详细的研究资料和验证资料。
本指导原则是在现行法规和标准体系以及当前认知水平下制定的,随着法规和标准的不断完善,以及科学技术的不断发展,相关内容也将适时进行调整。
一、适用范围
本指导原则适用于以示波法通过袖带和腕带传感器取得的压力和脉搏信号来自动完成间接测量(无创)动脉血压的装置(以下简称电子血压计)的产品注册。按现行《医疗器械分类目录》,该类产品分类编码为07-03-03,管理类别为Ⅱ类。本指导原则范围不包含手指、胸阻抗、电子柯氏音法等方法测量血压的设备和动态血压监测设备,但在审查这些设备时也可参考本原则部分内容。
二、注册审查要点
(一)监管信息
明确申请表中产品名称、管理类别、分类编码、型号规格、产品组成、适用范围等信息。
1.产品名称
产品命名需符合《医疗器械通用名称命名规则》的要求。按“加压方式”(可选)+“测量部位(可选)”+“电子血压计”的方式命名。例如:手腕式电子血压计,上臂式电子血压计、全自动上臂式电子血压计、手动上臂式电子血压计等。产品名称应为通用名,不应包括产品型号、系列。
2.分类编码
依据《医疗器械分类目录》,申报产品分类编码为07-03-03。
3.注册单元划分的原则和实例
电子血压计注册单元划分主要从产品的技术结构和性能指标来考虑。
技术结构:产品的技术结构不同,应划分为不同的注册单元。技术结构主要考虑以下因素:
——测量部位不同的,例如:手腕式、上臂式;
——测量方式不同的,例如:升压测量法、降压测量法;
——结构差异巨大的,例如:手腕式、手表式。
性能指标:主要性能指标有较大差异的,应考虑划分为不同的注册单元。
(二)综述资料
1.产品描述
1.1器械及操作原理描述
1.1.1工作原理
需详述产品的工作原理,采用示波法测量血压的电子血压计,其工作原理按测量方式可分为:降压测量和升压测量。
例如,降压测量法:血压计使用气泵对袖带进行充气加压,利用充气袖带压迫动脉血管,使动脉血管处于完全闭阻状态。随后开启放气阀,使袖带内压力缓慢下降。随着袖带内压力的下降,动脉血管呈完全阻闭—渐开—全开的变化过程。降压过程中,动脉内压力振幅大小变化趋势如下图所示:

压力传感器采集大小变化的袖带内压力,将其转化为数字信号送入CPU,通过嵌入式软件辨别动脉血流受阻过程中相应压力点,根据经验累积的软件算法得出人体的舒张压、收缩压和平均压。
升压测量法:血压计使用气泵对袖带进行充气加压,利用充气袖带压迫动脉血管,随着袖带压力的上升,动脉血管呈全开—半闭—完全阻闭的变化过程。升压过程中,动脉内压力振幅大小变化趋势如下图所示:

压力传感器采集大小变化的袖带内压力振幅变化,将其转化为数字信号送入CPU,使用嵌入式软件分析,辨别动脉血流受阻过程中相应压力点来确定人体的舒张压、收缩压和平均压。
不管是降压测量还是升压测量, 软件算法中的参数需要根据血压计结构变化,袖带尺寸变化,临床数据收集等情况不断进行修正。
因该产品为非直接治疗类医疗器械,故本指导原则不包含产品作用机理的内容。
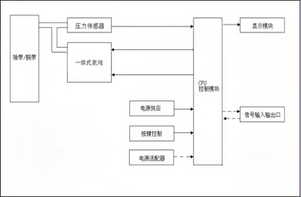
1.1.2结构组成
电子血压计的组成一般包括主机、袖带或腕带,某些机型还配有电源适配器、通信线缆。
电子血压计的主机结构通常包括气泵、压力传感器、放气阀、电源供应电路、按键控制电路、显示模块、CPU控制模块、嵌入式软件、IOT(联网传输功能模块)等。产品的关键部件为:压力传感器、袖带或腕带、嵌入式软件(用于血压监测过程控制、信号特征提取以及血压的计算)。
电子血压计按电源部分结构可分为:交流、直流和交直流两用。使用交流电源的产品一般会配有外置的电源适配器。
电子血压计的气泵和放气阀可分为:泵阀分体式和泵阀一体式。

泵阀分体式血压计结构框图

泵阀一体式电子血压计结构框图
自动加压包括直接加压和预判加压两种。直接加压即在充气过程中,使袖带压直接上升到一个固定的压力值。预判加压即在充气加压过程中预测量患者血压的大致值,并根据预测量的收缩压值来确定充气的袖带压力值。
电子血压计按测量部位可分为:上臂式,手腕式。
电子血压计的主要功能为测量并显示人体的血压和脉率。
产品图示举例如下:


1.2型号规格
需明确申报产品的型号规格,产品型号规格及其划分,如同一个注册单元包含多个型号规格,需提供产品型号规格区分列表或配置表。
适用范围和禁忌证
产品的适用范围、适用人群、禁忌证需与申报产品的性能、功能相符,并需与临床评价资料结论一致。适用范围的描述需清晰准确。
2.1适用范围
例如:该产品以示波法测量人体舒张压、收缩压、脉率,其数值供诊断参考。
2.2预期使用环境
需明确设备使用场所和使用环境要求。
设备使用场所包括:医疗机构、家用环境等。
使用环境要求需至少包括:推荐的硬件使用的适宜温度、湿度。
2.3适用人群
根据临床验证资料,产品应明确适用的人群。如:适用于成人、小儿或新生儿。
2.4禁忌证
描述产品的禁忌证(包括绝对禁忌证、相对禁忌证),如不适宜使用的人群、疾病等情形。
3.包装说明
提供产品的包装信息,可包括包装形式、包装材料、包装工艺等信息。
(三)非临床资料
1.产品风险管理资料
注册申请人需对产品全生命周期实施风险管理,依据GB/T 42062《医疗器械风险管理对医疗器械的应用》,提供产品风险管理报告。
申请人需重点说明:申报产品的研制阶段已对有关可能的危险及产生的风险进行了估计和评价,针对性地实施了降低风险的技术和管理方面的措施。产品性能测试对上述措施的有效性进行了验证,达到了通用和专用标准的要求。申请人对所有剩余风险进行了评价,全部达到可接受的水平。产品风险分析资料需为申请人关于产品安全性的承诺提供支持。
风险管理报告一般包括以下内容:
1.1申报产品的风险管理组织。
1.2申报产品的组成。
1.3申报产品符合的安全标准。
1.4申报产品的预期用途,与安全性有关的特征的判定。
1.5对申报产品的可能危险作出判定(见附件1)。
1.6对所判定的危险采取的降低风险的控制措施。
1.7对采取控制措施后的剩余风险进行估计和评价。
2.产品技术要求及检验报告
2.1产品技术要求
依据《医疗器械产品技术要求编写指导原则》进行编制。
本条款给出电子血压计产品需要满足的主要技术指标,企业可参考相应的国家标准、行业标准,根据企业自身产品的技术特点制定相应的要求,但不得低于相关强制性国家标准、行业标准的要求。产品技术要求中试验方法需依据有关国家标准、行业标准、国际标准制订,或经过验证。如有不适用条款(包括国家标准、行业标准要求),企业在研究资料的产品性能研究中必须说明理由。
2.1.1产品型号/规格及其划分的说明
说明产品的型号、规格,明确产品型号、规格的划分说明。
2.1.2软件信息
说明内嵌式软件或APP端软件(如有)的软件名称、型号、发布版本和版本命名规则。
2.2性能指标
产品性能应不低于YY 0670-2008或YY 9706.230-2023中规定的要求。如产品包含软件,性能指标中还应包含软件核心功能、运行环境、接口、访问控制、运行效率(如适用)等要求。
电气安全应满足GB 9706.1-2007的要求或GB 9706.1-2020及专用标准YY 9706.230-2023的要求。如适用于家用环境,还需满足YY 9706.111-2021的要求。
电磁兼容应满足YY 0505-2012或YY 9706.102-2021的要求。
(标准执行要求详见本指导原则第三章)。
2.3检验方法
产品的检验方法需根据技术性能指标设定,检验方法需优先采用公认的或已颁布的标准检验方法;自建检验方法需提供相应的方法学依据及理论基础,同时保证检验方法具有可操作性和可重现性,必要时可附相应图示进行说明,文本较大的可以附录形式提供。
3.检验报告
3.1可提交以下任一形式的检验报告:
3.1.1申请人出具的自检报告。
3.1.2委托有资质的医疗器械检验机构出具的检验报告
3.2同一注册单元内检验典型性产品确定原则
同一注册单元内所检验的产品应当能够代表本注册单元内其他产品的安全性和有效性,并提供典型性检验样品的确定依据。
4.研究资料
4.1化学和物理性能研究
申报资料中应当包括产品性能研究资料以及产品技术要求的研究和编制说明,包括功能性、安全性指标以及与质量控制相关的其他指标的确定依据,所采用的标准或方法、采用的原因及理论基础。
4.1.1应提交YY0670-2008或YY 9706.230-2023中要求的系统整体的有效性研究资料。
在YY 9706.230-2023实施前,制造商仍可按照以下临床评估方案进行:
制造商应提供针对自动血压测量准确性的临床评估报告。推荐的临床评估方案:在这个临床过程中应确保被评估系统的整体性能的评价方法符合YY 0670-2008中第G.1章(听诊法)或第G.2章(有创法)的要求,而且符合标识要求,并确保整个体系在上述临床评价的统计结论应满足:
——按YY0670-2008中G.1.1的方法,达到平均差不超过±0.67kPa(±5mmHg),标准偏差不超过1.067kPa(8mmHg);
——按YY0670-2008中G.1.2的方法,达到G.1的要求。
详细方法和要求,请参见YY0670-2008附录G。
除YY0667-2008中的临床评估方案,本指导原则中推荐的其他临床评估方案也是可选的,如ESH(欧洲高血压协会)评估方案或BHS(英国高血压学会)的评估方案。(BHS需B档以上)
YY 9706.230-2023实施后,应按照YY 9706.230-2023 第201.106章的要求提交临床准确度验证报告。
4.1.2应描述所采用的国家标准标、行业标准中不适用条款的理由。
4.1.3如有附加的产品功能(如脉率)及检测方法,给出其制定的相关的依据。
4.2电气系统安全性研究
应当提供电气安全性、机械和环境保护以及电磁兼容性的研究资料,说明适用的标准以及开展的研究。
4.3.软件研究
软件研究应参见《医疗器械软件注册审查指导原则(2022年修订版)》提交相应软件研究资料。包括基本信息、实现过程、核心功能、结论等内容,详尽程度取决于软件安全性级别(严重、中等、轻微)。其中,基本信息包括软件标识、安全性级别、结构功能、物理拓扑、运行环境、注册历史,实现过程包括开发概况、风险管理、需求规范、生存周期、验证与确认、可追溯性分析、缺陷管理、更新历史,明确核心功能、核心算法、预期用途的对应关系。根据电子血压计(示波法)的工作原理,结合其预期用途、使用环境、核心功能,建议软件按安全性级别不低于B级进行管理。
具备电子数据交换、远程控制或用户访问功能的(目前已有产品可通过蓝牙连接进行电子数据交换),应参见《医疗器械网络安全注册审查指导原则(2022年修订版)》提交网络安全研究资料。包括基本信息、实现过程、漏洞评估、结论等内容,详尽程度取决于软件安全性级别。其中,基本信息包括软件信息、数据架构、网络安全能力、网络安全补丁、安全软件,实现过程包括风险管理、需求规范、验证与确认、可追溯性分析、更新维护计划,漏洞评估明确已知漏洞相关信息。
4.3生物学特性研究
生物学特性评价根据GB/T 16886.1标准进行,企业的申报资料应描述电子血压计所用材料及其与人体接触的性质,如:产品袖带(腕带)所采用的材料,与人体接触为直接接触。生物学特性评价研究应给出实施或豁免生物学试验的理由和论证,并对现有数据或试验结果进行评价。建议电子血压计与患者接触部件至少考虑以下方面的要求:细胞毒性2级(或依据ISO10993.5—2017Biological evaluation of medical devices -- Part 5: Tests for in vitro cytotoxicity不超过2级);应无迟发型超敏反应;皮肤刺激应不大于1级。
4.4清洁、消毒、灭菌研究
对于主机及袖带,应提供清洁、消毒的研究资料。应当明确推荐的清洗和消毒工艺(方法和参数)、工艺的确定依据以及验证的相关研究资料。
4.5稳定性研究
4.5.1使用稳定性
需参照《有源医疗器械使用期限注册技术审查指导原则》提供产品使用稳定性的验证资料。如:加速老化试验报告、疲劳试验报告、不可拆卸电池使用寿命验证资料、依据具有固定使用期限的关键组件评估产品有效期的评价报告。
4.5.2运输稳定性
需提交运输稳定性验证资料,证明在规定的运输条件下,运输过程中环境条件(例如:震动、振动、温度和湿度的波动)不会对医疗器械的特性和性能,包括完整性和清洁度,造成不利影响。
5.其他资料
电子血压计(示波法)属于免于进行临床评价的医疗器械,申请人应按照《列入免于进行临床评价医疗器械目录产品对比说明技术指导原则》的要求,从基本原理、结构组成、性能、安全性、适用范围等方面,证明产品的安全有效性。
(四)临床评价资料
该产品列入《免于临床评价医疗器械目录》,申请人无需提交临床评价资料。
(五)产品说明书和标签样稿
(五)产品说明书和标签样稿
电子血压计产品的说明书、标签和包装标识应符合《医疗器械说明书和标签管理规定》和YY/T 0466.1-2016等标准中的相关要求。说明书、标签的内容应当真实、完整、科学,并与产品特性相一致,文字内容必须使用中文,可以附加其他语种。说明书、标签、包装标识中的文字、符号、图形、表格、数据等应相互一致,并符合相关标准和规范要求。
1.说明书
每台设备都应附带说明书,说明书应符合GB9706.1标准中的要求,至少应包括以下内容:
(1)说明书中应包括对使用警告总结的章节。
(2)介绍如何拆包、安装、进行使用前检查,获取帮助服务的渠道、标准操作程序、常规维护、再校准及清洗频次建议。
(3)提供程序、简图和零件列表,以及如何联系制造商的服务中心。
(4)提示按照厂家指定的时间间隔对袖带压力传感器/指示器的精度进行校验。
(5)对于家用血压计指出:详细测量方法,至少包括手臂测量位置、在血压测量之前恰当的休息时间、适合的袖带尺寸,并声明应有专业人士解释测量所得的血压值。
(6)提示用户,测量者的姿势以及身体状况会影响血压测量。
(7)声明如果在制造商指定的温度和湿度范围外储存或使用,系统可能无法达到声称的性能(制造商指定的温度和湿度范围应一并在声明中给出)。
(8)产品是否适用新生儿,若适用,则应提供以下信息:
袖带可以施加的最大压力值;
适用的血压范围值;
可以用于血压测量的最大压力值;
最初充气压力值。
(9)当气囊在持久过分充气时状态下可能存在的风险。
(10)确定显示装置故障的方法。
(11)推荐使用的消毒程序。
(12)关于本设备所得到的血压测量值和其他独立方法得到的测量值的相关性的声明。
(13)当有普通心率失常出现时,该设备是否能达到声称的性能。
(14)产品质保信息。
关于本设备测量血压有效性的声明应该采用合适的验证方法予以证实,并向使用者提供获得有关验证方法的信息途径。
对于使用听诊法(使用袖带、听诊器、压力计)验证的设备,应具备如下(或实质等同的)声明:“本设备所测得的血压值和听诊法的测量值等价,其误差符合YY0670—2008规定的要求。”YY 9706.230-2023实施后,应说明临床准确度ISO 81060-2:2018+AMD1:2020的要求进行临床调查的。
2.标签要求
(1)应具有产品名称、型号规格。产品名称应符合本指导原则中产品名称的要求。
(2)应有注册人的名称、住所、联系方式。
(3)应有生产企业的名称、住所、生产地址、联系方式及生产许可证编号;委托生产的还应当标注受托企业的名称、住所、生产地址、生产许可证编号。
(4)应有医疗器械注册证编号及产品技术要求编号。
(5)应有生产日期,使用期限。
因位置或者大小受限,未能对标签进行完整标注时,应在标签中明确“其他内容详见说明书”。
(六)质量管理体系文件
1.详述产品的生产工艺和步骤,提供生产工艺流程图。产品主要工序有焊接电子元器件、组装、标定静压等。提交产品生产工艺概述、生产工艺过程中需要进行控制和测试的环节及相关证明性资料。确认关键工艺点,并对生产工艺的可控性、稳定性进行确认。
2.明确特殊过程和关键工序,提供特殊过程的确认资料以及关键工序的验证资料。对于可能影响终产品性能的内容,如打印工艺,后处理工艺,清洗工艺等,需提供详细的工艺验证资料。该产品的生产应符合《医疗器械生产监督管理办法》中对二类医疗器械产品的要求。
三、审查关注点
(一)产品结构
审查应关注产品(或产品系列)的结构组成的完整性,包括可能的选配件(如:电源适配器、不同型号规格的袖带、通信附件、配套软件等),以及所有关键部件。
(二)标准执行
在YY 9706.230-2023实施前,产品(包括可能的选配件)仍可执行GB 9706.1-2007、YY 0505-2012、YY 0670-2008的要求,并鼓励制造商执行GB 9706.1-2020、YY 9706.102-2021、YY 9706.111-2021(如适用)及YY 9706.230-2023的要求。
在YY 9706.230-2023实施后,制造商必须执行GB 9706.1-2020、YY 9706.102-2021、YY 9706.111-2021(如适用)及YY 9706.230-2023的要求。
具体指标的适用性应按照产品具体的工作原理和结构组成进行判断。如:系统整体有效性条款应在注册时或关键部件变更时进行(应在研究资料中给出);采用升压测量法进行血压测量的血压计,“充气源”和“气阀/袖带放气率”的要求是不适用的;对压力控制阀的要求,应首先明确产品的结构是压力自控气阀还是自动气阀;采用压力自控气阀的血压计的“气阀/袖带放气率”要求应与所使用的袖带配套试验;“气囊和袖带”的要求应包括所有可选的袖带,并根据袖带是否带气囊选择适用条款。
产品中除血压判定算法外的软件、附加功能应在技术要求中规定要求和具体的试验方法。
(三)系统整体有效性要求
应审查所提交的研究资料中说明验证采用的方法(如果采用的是与听诊法作为参考标准,应说明调查者是否受过培训,如果采用有创法,应说明有创压选择的插管的动脉),并提供验证的具体数据和分析报告。数据和分析报告应符合所选方法的要求(如:数据的平均差、标准差、受试人群性别、年龄、臂围、收缩压、舒张压的分布及特殊人群的描述等)。
系统整体有效性要求也应适用于具有显示平均压的产品。
如产品声称具有除血压测量以外的其他预期用途,应在临床试验中进行有效性的验证。
如产品变更注册时涉及血压测量准确性部分的变更,也应进行临床整体有效性的临床验证。
(四)说明书的审查
应注意明确产品的预期用途,选配件、附加功能应列明并表述正确。对产品禁忌证和不适宜人群的描述应与临床整体有效性的临床验证报告中给出的一致。
四、参考文献
[1]国家市场监督管理总局.医疗器械注册与备案管理办法:国家市场监督管理总局令第47号[Z].
[2]原国家食品药品监督管理总局.医疗器械说明书和标签管理规定:国家食品药品监督管理总局令第6号[Z].
[3]国家药品监督管理局.医疗器械注册申报资料要求和批准证明文件格式:国家药监局公告2021年第121号[Z].
[4]国家药品监督管理局.医疗器械产品技术要求编写指导原则:国家药监局通告2022年第8号[Z].
[5]国家药品监督管理局医疗器械审评中心.医疗器械软件注册审查指导原则(2022年修订版):国家药监局器审中心通告2022年第9号[Z].
[6]国家食品药品监督管理局.医疗器械分类目录:国家食品药品监督管理总局公告2017年第104号[Z].
[7]国家食品药品监督管理局.医疗器械通用名称命名规则:国家食品药品监督管理总局令第19号[Z].
[8]国家药品监督管理局医疗器械审评中心.医疗器械网络安全注册审查指导原则(2022年修订版):国家药监局器审中心通告2022年第7号[Z].
[9]GB 9706.1-2020,医用电气设备 第1部分:基本安全和基本性能的通用要求[S].
[10]YY9706.102-2021,医用电气设备 第1-2部分:基本安全和基本性能的通用要求 并列标准:电磁兼容 要求和试验[S].
[11]YY 9706.230-2023医用电气设备 第2-30部分:自动无创血压计的基本安全和基本性能专用要求[S]
[12] YY 0670-2008,无创自动测量血压计[S]
[13]YY 9706.111-2021 医用电气设备 第1-11部分:基本安全和基本性能的通用要求 并列标准:在家庭护理环境中使用的医用电气设备和医用电气系统的要求[S]
[14] GB/T 42062,医疗器械 风险管理对医疗器械的应用[S].
[15]GB/T 16886.1,医疗器械生物学评价第1部分:风险管理过程中的评价与试验[S].
[16]GB/T 16886.5,医疗器械生物学评价第5部分:体外细胞毒性试验[S].
[17]GB/T 16886.10,医疗器械生物学评价第10部分:刺激与皮肤致敏试验[S].
[18]WS/T 367,医疗机构消毒技术规范[S].
附件:风险管理文档
附件
风险管理文档
下表所列为常见可预见事件序列/可能的伤害示例,需关注:
电子血压计的危害类型及形成因素
| 危险 | 可预见的事件序列 | 危险情况 | 伤害 |
| 电磁能(高压) | 在强电磁辐射源附近使用电子血压计测量,干扰程序运行,测量错误、测量结果误差过大 | 依据过高读数服用降压药物,导致药物剂量过量 | 低血压、严重时可能危及生命 |
| 依据过低读数减少药物剂量 | 高血压未经控制,严重时引起中风 | ||
| 电源线中有浪涌能量 | 设备故障、寿命缩短 | 设备无法及时使用 | |
| 静电放电 | 干扰程序运行 | 导致测量结果误差过大、或数据擦除 | |
| 漏电流 | 产品配用漏电流超标的电源适配器 | 使用者、患者接触适配器上的插头、或接触信号输入/输出插头 | 灼伤、严重时死亡 |
| 热能 | 使用负载能力较差的电源适配器 | 适配器中的部件过热 | 烫伤、严重时起火 |
| 机械能 | 用于成人的血压计被用于新生儿、 产品最高袖带压未作规定或限值过高、 测量周期过长、 放气阀门故障导致放气失败 |
过高、过长时间的压力作用于人体 | 淤血、感觉不适、外周血管阻滞 |
| 产品意外坠落 | 机械部件松动,液晶板接触不良 | 无法测量或测量误差过大,数据无法读取,严重时延误治疗 | |
| 测量(不正确的信息) | 压力传感器长时间未经校准,压力传感器测量偏差、 压力传感器超出使用寿命(公用血压计),传感器测量偏差 |
依据过高读数服用药物,导致药物剂量过量 | 低血压、严重时可能危及生命 |
| 依据过低读数减少药物剂量 | 高血压未经控制,严重时引起中风 | ||
| 生物(微生物污染) | 使用生物相容性不良的材质制作袖带 | 人体接触 | 皮肤过敏、刺激 |
| 化学 | 长时间不使用的电池未经取出,造成电池漏液 | 电路腐蚀、设备故障,血压计无法工作 | 延误治疗 |
| 操作错误 | 使用不适当尺寸的袖带,袖带未扣紧 | 未能对被测部位的血管完全压迫 | 测量失败;测量值误差过大,见“不正确的测量” |
| 测量部位与心脏高度不一致, 被测者姿势不良 |
测量部位与心脏压力存在压差 | ||
| 测量时被测者活动,说话 | 压力信号中混杂噪声 | ||
| 在血压计规定的温度范围外测量 | 超出传感器温度线性范围 | ||
| 不完整的说明书 | 未对错误操作进行说明 | 见“操作错误” | 测量失败;测量值误差过大,见“不正确的测量” |
| 不正确的消毒方法 | 使用有腐蚀性的清洁剂、消毒剂。产品部件腐蚀,血压计无法工作 | 延误治疗 | |
| 不正确的产品贮存条件 | 器件老化,部件寿命降低 | 产品寿命降低,导致测量值误差过大,见“不正确的测量” | |
| 未规定校验周期 | 传感器存在偏差,未对设备进行校准 | 见“不正确的测量” |
站点声明:
本网站所提供的信息仅供参考之用,并不代表本网赞同其观点,也不代表本网对其真实性负责。图片版权归原作者所有,如有侵权请联系我们,我们立刻删除。如有关于作品内容、版权或其它问题请于作品发表后的30日内与本站联系,本网将迅速给您回应并做相关处理。
北京飞速度医疗科技有限公司专注于医疗器械、诊断试剂产品政策与法规规事务服务,提供产品注册申报代理、临床合同(CRO)研究、产品研发、GMP质量辅导等方面的技术外包服务。